產品介紹
產品介紹:
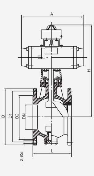
產品名稱及型號:氣動V型耐磨閥 VQ640GY-16P VQ640GY -25P VQ640GY-16C VQ640GY -25
產品特點及用途:本閥門是為三聚氰胺工藝系統中粉狀、顆粒狀介質管道設計的專用閥門。
1.閥門關閉過程中V型口緊貼閥座運動,刮除密封面的結晶和雜質,保證閥門的可靠密封。
2. V型球體表面釆用超音速火焰噴涂工藝噴涂碳化鎢高硬涂層,閥座密封面堆焊司太立硬質合金,耐沖刷,耐磨損。
3.根據需要閥門可以增加保溫夾套,用高溫氣體對閥門保溫,防止物料在殼體內壁結晶。
主要零部件及材料:
產品采用標準:
產品標準參照GB/T 26146
法蘭連接按照HG 20596
壓力試驗按照GB/T 13927
主要性能規范: 公稱尺寸DN125~DN800 公稱壓力PN16~PN25
| 型號 | VQ640GY-16P | VQ640GY-25P | |
| 公稱壓力 | PN16 | PN25 | |
| 試驗壓力 (MPa) | 殼體強度 | 2.4 | 3.75 |
| 高壓密封 | 1.76 | 2.75 | |
| 適用介質 | 粉狀、顆粒狀介質 | ||
| 適用溫度 夾套工作溫度 | ≤350℃ | ||
主要零部件及材料:
| 型號 | VQ640GY-16P VQ640GY-25P | VQ640GY-16C VQ640GY-25 |
| 閥體 | CF8 | WCB |
| V型半球體 Hemispheroid | CF8 密封面噴涂碳化鎢 Seal face coating with tungsten carbide | WCB 密封面噴涂碳化鎢 Seal face coating with tungsten carbide |
| 閥座密封面 | 堆焊司太立硬質合金 | |
| 閥桿 Spindle | 17-4PH 2Cr13 | |
| 填料 Packing | 柔性石墨 高分子碳纖維 Flexible graphite | |

TEL:

E-mail us
PDF Download
Inquiry





